服务热线:
4006-598-119

内蒙古海湾二线制GST-LD-8317H气体释放警报器批发

简要描述:

  • 更新时间:2023-03-18 15:57:57
  • 访  问  量:32801
详细介绍

海湾二线制GST-LD-8317H气体释放警报器

海湾二线制GST-LD-8317H气体释放警报器

一、海湾二线制GST-LD-8317H气体释放警报器概述

  海湾二线制GST-LD-8317H气体释放警报器是内蒙古气体灭火系统的配套产品,通常安装在被保护场所的入口处。当气体喷洒后,内蒙古气体灭火控制器将启动警报器发出灯光指示,提醒人员注意并采取相应的措施。本警报器为编码型,可与内蒙古内蒙古海湾内蒙古气体灭火控制器配套使用。


二、海湾二线制GST-LD-8317H气体释放警报器特点

  1.与控制器进行通信采用数字信号,工作稳定可靠,对电磁干扰有良好的抑制能力;


  2.地址码为电子编码,可由电子编码器事先写入,也可由控制器直接改写,工程调试简便。


三、海湾二线制GST-LD-8317H气体释放警报器技术参数


型号GST-LD-8317H
名称气体释放警报器
品牌海湾
工作电压总线电压:DC24V;允许范围:16V~28V
总线监视电流≤1mA
总线动作电流≤15mA
闪光频率1.0Hz~2.0Hz
编码方式电子编码方式
线制与控制器采用二线连接,白色电缆线接总线,无极性
使用环境温度-10℃~+50℃
相对湿度≤95%,不凝露
使用场所室内
外形尺寸348mm×159mm×24mm
外壳防护等级IP42
壳体材料和颜色阻燃ABS乳白色
重量约680g
安装孔距260mm
执行标准GB 26851-2011

四、海湾二线制GST-LD-8317H气体释放警报器编码操作

  编码操作:可利用本公司生产的电子编码器进行现场编码,编码时将编码器与警报器的总线端子Z1、Z2连接,在待机状态,输入警报器的地址编码(编码范围要求不同内蒙古气体灭火主机可能不一样),按下“编码”键,编码成功后显示“P”,错误显示“E”,按“清除”键回到待机状态。


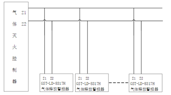
五、海湾二线制GST-LD-8317H气体释放警报器接线说明

image.png

Z1、Z2:白色电缆线,接控制器两总线,无极性。



留言框

  • 产品:

  • 留言内容:

  • 您的单位:

  • 您的姓名:

  • 联系电话:

  • 常用邮箱:

  • 详细地址:

本文标签:
在线咨询 联系方式 二维码

服务热线

4006-598-119

扫一扫,关注我们